-
2022-12-02干式變壓器怎樣通過各種聲音的異常來判斷故障
-
2022-12-02干式變壓器安裝要注意問題
-
2022-12-02上海明翰介紹干式變壓器并聯均流技術
-
2022-12-02明翰變壓器淺談變壓器的規格和型號是什么?規格和型號是如何制定的呀?
油浸式變壓器系列
1.產品簡介
非晶合金是一種新型節能材料,采用快速冷凝生產工藝,其物理狀態表現為金屬原子呈無序非晶體排列。它與硅鋼的品體結構不同,更利于被磁化和去磁。其鐵心片厚度薄,僅0.025mm,不到常用硅鋼片的1/10。這種新材料用于變壓器鐵心,具有高飽和磁感應強度、低損耗、低激磁電流、良好的溫度穩定性等特點。鐵心采用單框或三相五柱卷鐵心。鐵心夾緊用薄板或成型框架結構。高低壓繞組為矩形結構。非晶合金變壓器空載損耗低、抗短路能力強、結構先進、節能、環保優勢明顯,符合我國倡導的“節約資源、保護環境、建設節約型社會”產業政策。是目前節能效果比較理想的配電變壓器。
2.執行標準:
211EC60076-1 電力變壓器
22GB/T1094.1 電力變壓器
23GB/T25446 油浸式非品合金鐵心配電變壓器
技術參數和要求
2.4JB/T10088 6kV~500kV級電力變壓器聲級
2.5GB20052-2020 電力變壓器能效限定值及能效等級
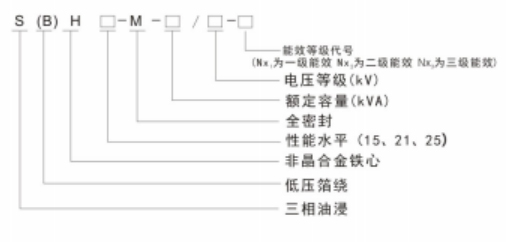
3.型號說明
4.產品特點
4.1 鐵心用非晶合金帶材卷制而成的,空載損耗比S11型變壓器降低75%左右,空載電流下降約80%。
4.2 低壓采用銅箔繞組,增強變壓器承受短路的能力。
4.3聯結組采用D.yn11,減少諧波對電網的影響,改善供電質量。
4.4 箱體采用全密封結構,延長使用壽命,免維護。
4.5采用真空注油,排除繞組中的氣泡,絕緣性能的穩定。
4.6 每臺變壓器出廠前都進行峰值電壓符合國家標準的全波雷電沖擊試驗,保變壓器運行。





